Η διασύνδεση των ηλεκτρικών δικτύων μεταξύ χωρών με πυρηνική ενέργεια και χωρών χωρίς πυρηνική ενέργεια αποτελεί θεμέλιο...
Η ROSATOM (Ρώσικα: Росатом) ή επίσημα Κρατικός Εταιρικός Οργανισμός Ατομικής Ενέργειας “Rosatom” αποτελεί έναν από τους σημαντικότερους...
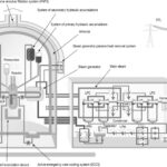
Οι πυρηνικοί αντιδραστήρες VVER-1200 αποτελούν την τελευταία γενιά ρωσικής τεχνολογίας πυρηνικής ενέργειας, προσφέροντας βελτιωμένη ασφάλεια, αποδοτικότητα και...
Το πυρηνικό εργοστάσιο του Ακούγιου (Akkuyu Nuclear Power Plant) αποτελεί ένα από τα πιο φιλόδοξα και συγχρόνως...
Η πυρηνική ενέργεια αποτελεί ένα από τα πιο αμφιλεγόμενα θέματα στον τομέα της ενεργειακής πολιτικής παγκοσμίως. Ενώ...
Το πυρηνικό εργοστάσιο του Κοζλοντούι αποτελεί τη μοναδική εγκατάσταση παραγωγής πυρηνικής ενέργειας στη Βουλγαρία και έναν από...
Η Ελλάδα βρίσκεται σε μια κρίσιμη καμπή όσον αφορά το ενεργειακό της μέλλον. Η απόφαση για απολιγνιτοποίηση,...
Hub ΕΚΠΑ Περισσότερα Επιστροφή στην πυρηνική ενέργεια για την Ε.Ε. – Συνέντευξη του αν. καθηγητή Θεόδωρου Μερτζιμέκη...
Εισαγωγή: Ποιος ήταν ο James Lovelock Ο James Ephraim Lovelock (1919-2022) υπήρξε ένας από τους σημαντικότερους ανεξάρτητους...
Στη σύγχρονη συζήτηση για την κλιματική αλλαγή και τη μετάβαση σε καθαρότερες μορφές ενέργειας, η πυρηνική ενέργεια...
Η Κίνα Ετοιμάζει Πυρηνοκίνητο Αεροπλανοφόρο – Αλλάζει τις Ισορροπίες στον Ειρηνικό Ο Kyle Mizokami, σε άρθρο του...
Οι μικροί αρθρωτοί πυρηνικοί αντιδραστήρες, γνωστοί ως SMR (Small Modular Reactors), κερδίζουν ολοένα και περισσότερο έδαφος ως...
Εισαγωγή Τα ραδιενεργά απόβλητα αποτελούν ένα από τα πιο αμφιλεγόμενα ζητήματα της σύγχρονης επιστήμης και τεχνολογίας. Παρά...
Εισαγωγή Η πυρηνική ενέργεια αποτελεί εδώ και δεκαετίες ένα από τα πιο αμφιλεγόμενα θέματα παγκοσμίως. Καθώς η...
Εισαγωγή Η πυρηνική ενέργεια αποτελεί μια από τις πιο ισχυρές και αμφιλεγόμενες μορφές ενέργειας που έχει στη...
Εισαγωγή Η πυρηνική ενέργεια αποτελεί μία από τις σημαντικότερες ανακαλύψεις στην ιστορία της ανθρωπότητας, μεταμορφώνοντας ριζικά τον...
Η Ελλάδα, παρότι δεν διαθέτει πυρηνικούς αντιδραστήρες για παραγωγή ενέργειας, περιβάλλεται από χώρες που έχουν αναπτύξει τέτοιες...
Εισαγωγή Η συζήτηση για την πυρηνική ενέργεια επανέρχεται τακτικά στο προσκήνιο, ιδιαίτερα σε περιόδους ενεργειακών κρίσεων και...
Σε μια εποχή όπου η ενεργειακή μετάβαση αποτελεί προτεραιότητα για την Ευρώπη και τον κόσμο, η Ελλάδα...
Εισαγωγή Στη σύγχρονη εποχή, η ανάγκη για αξιόπιστη και καθαρή ενέργεια γίνεται ολοένα και πιο επιτακτική. Η...
Εισαγωγή Η ενεργειακή αυτονομία αποτελεί στρατηγικό στόχο για κάθε σύγχρονο κράτος, ειδικά εν μέσω των προκλήσεων της...
Εισαγωγή Η πυρηνική ενέργεια αποτελεί μια σημαντική πηγή ηλεκτρικής ενέργειας παγκοσμίως, συμβάλλοντας στην παραγωγή περίπου 10% της...
Εισαγωγή Τα πυρηνικά εργοστάσια αποτελούν μια σημαντική πηγή ενέργειας παγκοσμίως, παράγοντας περίπου το 10% της παγκόσμιας ηλεκτρικής...
Εισαγωγή Τα πυρηνικά εργοστάσια αποτελούν μια από τις πιο προηγμένες τεχνολογικά μεθόδους παραγωγής ηλεκτρικής ενέργειας στον κόσμο....
Η πυρηνική ενέργεια βασίζεται στη μετατροπή της πυρηνικής διάσπασης σε θερμική ενέργεια, η οποία στη συνέχεια χρησιμοποιείται...
Η πυρηνική ενέργεια αποτελεί μια από τις πιο αποδοτικές μορφές ενέργειας, συγκρινόμενη με άλλες τεχνολογίες παραγωγής ηλεκτρισμού....
Η πυρηνική σύντηξη και η πυρηνική σχάση είναι δύο διαφορετικές διαδικασίες που εμπλέκονται στην παραγωγή ενέργειας, με...
Στις 11 Μαρτίου 2011, η Ιαπωνία αντιμετώπισε μια από τις πιο σοβαρές πυρηνικές καταστροφές της σύγχρονης ιστορίας,...
Στις 26 Απριλίου 1986, συνέβη το χειρότερο πυρηνικό ατύχημα στην ιστορία της ανθρωπότητας. Ο αντιδραστήρας 4 του...
Το ατύχημα στο Three Mile Island (TMI) αποτελεί ένα από τα σημαντικότερα γεγονότα στην ιστορία της πυρηνικής...